Проводка в доме своими руками

Проводка в доме своими руками или проводка своими руками в квартире – это возможно, но рискованно. Конечно, любому виду работ можно научиться, тем более строителю. Однако электрика – сфера, требующая особенно хорошего знания теории и серьезной практики. Неумелые эксперименты с проводкой могут быть чреваты. Планируя монтировать проводку своими руками нужно знать последовательность и нюансы работ.

Схема подключения

Домашняя проводка начинается с подробного плана. Схема электропроводки нужна по нескольким причинам:

  • позволяет рассчитать количество материала: сколько и какие нужны провода, с какими сечениями, сколько розеток, выключателей, распределительных коробок;
  • определяет места расположения силовых и электроустановочных элементов;
  • необходима для будущего обслуживания и ремонта скрытой проводки.

ВАЖНО! Монтировать проводку, особенно скрытую, без схем практически невозможно!

Однолинейная принципиальная схема и план-схема квартиры или дома, выдержанная в масштабе, с нанесенными на нее распределительными группами необходимы для последующего качественного монтажа проводки.

Как в доме, так и в квартире зачастую есть вводный и внутренний электрощит. От последнего ведутся линии в комнаты.

Основные группы, на которые могут быть разбиты потребители:

  • розетки;
  • освещение;
  • мощные приборы;
  • розетки и освещение санузла;
  • розетки и освещение кухни;
  • хозяйственные постройки.

Подключать всю проводку к одной группе точек не советуют – слишком большая нагрузка.

При составлении схем планируется снабжение системы защитными устройствами УЗО, которые устанавливаются на каждую распределительную группу.

На составление схемы электропроводки влияет предполагаемое расположение бытовых приборов и их мощность, которые определяют количество и размещение розеток и необходимое сечение провода.

Схема электропроводки в доме и схема электропроводки в квартире в принципе отличаются лишь путем ввода электричества: в дом оно поступает по воздушной линии, а в квартиру – по кабелю от щитка на этаже. Схема проводки в гараже может подразумевать ввод электричества от централизованной линии электропередач или от дома, воздушным или подземным способом.

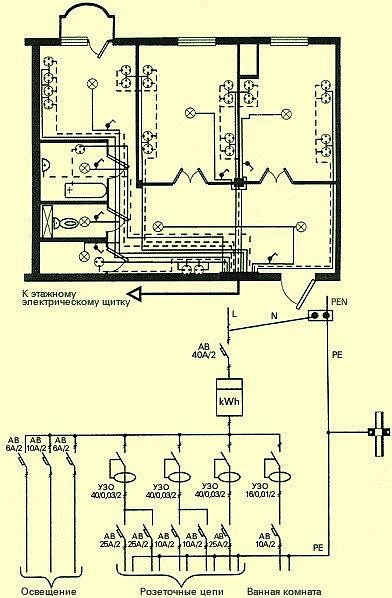
Схема 1 - Принципиальная схема электропроводки в квартире

Схема 1 — Принципиальная схема электропроводки в квартире

Схема 2 - План-схема и принципиальная схема электропроводки в доме

Схема 2 — План-схема и принципиальная схема электропроводки в доме

Схема 3 - Схема электропроводки в гараже

Схема 3 — Схема электропроводки в гараже

Проводка в квартире

Квартира – это обычно бетонные или кирпичные стены, покрытые штукатуркой или отделанные гипсокартоном.

Проводка в квартире может быть скрытой или комбинированной.

Вариантов масса: проводка может быть смонтирована до штукатурки, а потом ею покрыта, монтаж электропроводки в квартире может выполняться штроблением штукатурки, осуществляться в полостях за гипсокартоном и т.п. Для монтажа проводки используется труба, гофра из ПВХ или гибкий металлический рукав, открытая проводка чаще всего прокладывается в кабель-каналах и т.д.

Существуют определенные правила и советы, помогающие качественно выполнить электропроводку в квартире.

Для обеспечения безопасности в распределительном щите устанавливаются автоматы, обеспечивающие защиту приборов от токов короткого замыкания и перегорания, и устройства защитного отключения, которые при скачках напряжения отключают потребителей. Для санузла рекомендуется отдельное УЗО в силу повышенной влажности.

Есть свои особенности у монтажа проводки в ванной: в ней не должны находиться распределительные коробки, нежелательно и размещение в ней выключателя. Допускается установка розетки. Для сырого помещения нужно выбирать влагозащитные электроустановочные приборы с заземлением.

Разметка под проводку проводится по строго горизонтальным и вертикальным линиям. Линии электропитания не должны пересекаться между собой. Трасса всегда должна вестись параллельно какой-либо стене. Если проводка ведется под полом, трасса должна быть на некотором расстоянии от стены.

В основном сегодня в новых квартирах применяется медная проводка – она долговечнее алюминиевой, оставшейся в большинстве старых квартир.

Сечение провода, которое должно быть не менее 2 мм.кв., всегда выбирается больше расчетного, которое определяется в зависимости от планируемой нагрузки на сеть. Допустимая плотность тока для медного провода не должна превышать 8А/мм.кв. Для разных распределительных групп необходим провод с разным сечением.

Провод, проходящий в полостях, должен быть защищен трубами, рукавами или гофрами.

Протягивание проводки с помощью металлических труб и рукавов, гофр из ПВХ обеспечивает заменяемость проводки без нарушения отделки.

Все соединения проводов должны находиться только в распределительных коробках и к ним должен быть доступ, чтобы при необходимости можно было что-то поправить. Соединения проводов можно выполнять пайкой или при помощи клемм.

Схема 4 - Вариант соединения медного кабеля

Схема 4 — Вариант соединения медного кабеля

Закрепление проводов и установочных коробок под розетки и выключатели выполняется с помощью гипса или штукатурки.

Розеток по всей квартире должно быть не меньше, чем 1 на 6 кв.м. В помещениях редкоиспользуемых, таких как коридор, достаточно 1-2 розеток, на кухне желательно устанавливать по несколько групп из 3-4 розеток (в зависимости от количества и размещения техники). Сделав лишнюю розетку можно уберечь себя от неудобств использования удлинителей и связанных с ними опасностей.

Рекомендуются розетки и выключатели с медными контактами и керамическими внутренностями.

Расположение розеток и выключателей строго не регламентировано, но розетки нужно располагать на высоте не менее 30 см от пола, что продиктовано соображениями безопасности. Выключатели можно разместить на любой удобной для протянутой руки высоте.

Если обобщить, для того, чтобы осуществить монтаж проводки в квартире, нужны: знания, подробные схемы электропроводки, УЗО, автоматы, кабель и медные провода нескольких сечений, пластиковые или металлические распределительные и установочные коробки, гофры, коробы или металлические рукава для прокладки проводов, шурупы, дюбеля, гвозди, крепежные элементы, выключатели и розетки.

Один из зарекомендовавших себя производителей электроустановочного оборудования – французский Legrand. Для монтажа необходимы перчатки для защиты, индикатор напряжения, болгарка или молоток и зубило для штробления, перфоратор, отвертки, кусачки.

Фото 1 - Монтаж электропроводки в квартире

Фото 1 — Монтаж электропроводки в квартире

Проводка в деревянном доме

Монтаж проводки в частном доме осуществляется по тем же принципам, что и в квартире. Однако проводка в деревянном доме имеет свои особенности. В силу того, что в срубе основание является горючим, монтаж проводки в деревянном доме требует особенных мер безопасности. Некоторые ведут провода через ПВХ гофры, но это не в согласии с ПУЭ. Установка проводки своими руками в загородном доме должна производиться:

  1. Из не распространяющих горение (самозатухающих) проводов и кабелей с хорошей изоляцией, например таких, как ВВГнг.
  2. Скрытая проводка – по электроканализации, не поддерживающей горение, то есть из металла: металлическим (как правило медным) трубам, стальным коробам, которые обязательно должны быть заземлены. Если используются пластиковые короба и гофры, то они должны быть окружены слоем негорючего материала – фактически вмонтированы в штукатурку.
  3. С использованием металлических узлов: распределительных и установочных коробок.
  4. С обеспечением герметичности соединений, чтобы при замыкании электрическая дуга не вышла за пределы трубы и не попала на горючий материал.
  5. Дерево, из которого выполнены стены и перекрытия должно быть сухим.

Конечно, правила довольно строги и монтаж проводки такой проводки, например, на даче, кажется необоснованно трудоемким и затратным. Но безопасность превыше всего.

Еще один шаг в обеспечении безопасности деревянного дома – установка дифференциального реле или УЗО.

Разводка электрической сети может быть выполнена под старину: открытая проводка монтируется на фарфоровых изоляторах, между кабелем и деревом остается промежуток – провода не соприкасаются со стенами и потолками. Пожалуй, это единственный более-менее безопасный и соответствующий нормам способ прокладывания открытой проводки по сгораемым конструкциям. Учитывая открытость проводки, нужно тщательно подойти к выбору кабеля.

Фото 2 - Открытая проводка под старину в деревянном доме

Фото 2 — Открытая проводка под старину в деревянном доме

Работы по электрификации дома должны выполняться сразу в полном объеме, а не кусочками и должны быть выполнены до установки полов, потолков и дверей.

Начинается все с подведения кабеля в дом от централизованной линии электропередач или внешнего распределительного щита, в согласии со схемой выполняется разводка проводов по помещениям, монтируется внутренний распределительный щит, подготавливаются отверстия под выключатели и розетки. После завершения отделочных работ устанавливаются все приборы.

Монтаж электропроводки в бане или в сауне имеет дополнительные трудности: кроме сгораемого основания имеется влажная среда и печь.

  • Провода применяются с двойной изоляцией, влагостойкие и термостойкие, соединяются только при помощи клемм.
  • Нельзя прокладывать проводку над очагом.
  • Непосредственно в сырых помещениях не размещаются выключатели и розетки. Они могут быть в предбаннике и должны иметь степень защиты не ниже IP-44. К светильникам требования еще выше.
  • Обязательно заземление, молниезащита, установка УЗО.

Монтируя проводку в гараже так же следует помнить о мерах безопасности. Провода прокладываются в заземленных металлических коробах и трубах, устанавливаются герметичные светильники и выключатели и т.п.

Где бы ни прокладывались кабели, имеют значение цвета электропроводки. Согласно пункту 2.1.31 ПУЭ, электропроводка должна обеспечивать возможность легкого распознания по всей длине проводников по цветам:

  • голубого цвета – для обозначения нулевого рабочего или среднего проводника электрической сети;
  • двухцветной комбинации зелено-желтого цвета – для обозначения защитного или нулевого защитного проводника;
  • двухцветной комбинации зелено-желтого цвета по всей длине с голубыми метками на концах линии, которые наносятся при монтаже – для обозначения совмещенного нулевого рабочего и нулевого защитного проводника;
  • черного, коричневого, красного, фиолетового, серого, розового, белого, оранжевого, бирюзового цвета – для обозначения фазного проводника.

Фото 3 - Маркировка электропроводов

Фото 3 — Маркировка электропроводов

Ремонт проводки

Чаще всего возникает вопрос не как сделать, а как поменять проводку. Ремонт электропроводки может быть полным или частичным.

Так как в основном в квартирах и домах скрытая проводка, для того, чтобы заменить всю проводку или ее часть нужно найти трассы. Для этого можно воспользоваться искателем электропроводки – такие приборы выпускаются как отечественными, так и зарубежными производителями. Чтобы найти места, где проложена проводка под штукатуркой, нужно водить таким сканером по стене – сильным звуковым или световым сигналом он укажет трассу.

Фото 4 - Сканер универсальный BOSCH D-TECT 100

Фото 4 — Сканер универсальный BOSCH D-TECT 100

Заменяя старую алюминиевую проводку лучше или не трогать вовсе, или заменять ее полностью во всем жилище. Это связано с тем, что «возрастной» алюминий ненадежен и хрупок, быстро окисляется, его изоляция разрушается, а в соединении с новыми медными проводами происходит реакция, разрушающая контакт.

Ремонт электропроводки часто все же связан с соединением медных и алюминиевых проводов. Это и частичная замена старой проводки на новую, и соединение вводного алюминиевого силового кабеля с медными проводами. Такое соединение по вышеупомянутым причинам нельзя осуществлять скруткой. Для этих целей используются клеммные зажимы и колодки.

Клемники для проводки – это один из самых эффективных способов соединения проводов из меди и алюминия. Самые популярные клемники для проводки разного вида и сечения производятся фирмой Wago. Материал, из которого изготовлены их контакты, и специальное покрытие не позволяют разнородным проводам окисляться.

Провода, вставленные в клеммник, фиксируются пружинным зажимом. Клеммники другого рода – винтовые – для соединений с алюминием не подходят – они повреждают такие провода.

Фото 5 - WAGO Клемма монтажная 8х1,0-2,5(медь+алюминий)

Фото 5 — WAGO Клемма монтажная 8х1,0-2,5(медь+алюминий)

Какой вид соединения использовать в помещениях с большим количеством электроприборов, например, на кухне, зависит от величины нагрузки на сеть, сечения проводов, материала проводов и т.п.

Стоимость монтажа проводки

Как видно, монтаж проводки не по зубам неспециалистам. Качественное выполнение работ по электрификации – залог безопасности и спокойствия хозяев жилища. Стоимость этого вида работ соответствует его сложности. Планируя ремонт, нужно узнать, сколько стоит материал и стоимость монтажа электропроводки.

Проводка в квартире – цена замены проводки в Москве начинается от 15 000 рублей. Проводка в квартире – цена замены проводки в Киеве от 3000-4000 гривен.

Каждый проект рассчитывается в зависимости от площадей помещения, необходимых видов работ, количества распределительных коробок, розеток, светильников и т.д., материал может входить в стоимость, а может покупаться отдельно.